|
|
|
|
| |
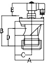
电磁脉冲阀(插接端子式接线) |
|
|
|
LPDA※※C系列
尺寸范围:3/8" ~ 3"
出入口形式:出口内缧纹、入口内缧纹
|
   |
  |
  |
  |
  |
Model |
LPDA10C |
LPDA15C |
LPDA20C |
LPDA25C |
INCHES |
3/8" |
1/2" |
3/4" |
1" |
ORIFICE |
A |
70 |
70 |
78 |
92 |
B |
60 |
60 |
65 |
80 |
C |
33 |
33 |
43 |
52 |
D |
15 |
15 |
22 |
37 |
E |
47 |
47 |
65 |
65 |
|
   |
  |
  |
  |
  |
Model |
LPDA40C |
LPDA45C |
LPDA50C |
LPDA65C |
INCHES |
1 1/2" |
1 1/2" |
2" |
2 1/2" |
ORIFICE |
A |
130 |
130 |
186 |
186 |
B |
90 |
108 |
145 |
145 |
C |
73 |
73 |
103 |
103 |
D |
32 |
32 |
46 |
46 |
E |
65 |
73 |
73 |
73 |
|
   |
  |
Model |
LPDA80C |
INCHES |
3" |
ORIFICE |
A |
228 |
B |
170 |
C |
125 |
D |
55 |
E |
73 |
|
LPDB※※C系列
尺寸范围:3/4" ~ 1 1/2"
出入口形式:出口束管、入口内缧纹
|
   |
  |
  |
  |
  |
Model |
LPDB20C |
LPDB25C |
LPDB40C |
LPDB45C |
INCHES |
3/4" |
1" |
1 1/2" |
1 1/2" |
ORIFICE |
A |
60 |
98 |
130 |
130 |
B |
87 |
117 |
139 |
157 |
C |
50 |
55 |
73 |
73 |
D |
44 |
73 |
80 |
80 |
E |
65 |
65 |
65 |
73 |
|
LPDC※※C系列
尺寸范围:3/4" ~ 1 1/2"
出入口形式:出口束管、入口束管
|
   |
  |
  |
  |
  |
Model |
LPDC20C |
LPDC25C |
LPDC40C |
LPDC45C |
INCHES |
3/4" |
1" |
1 1/2" |
1 1/2" |
ORIFICE |
A |
103 |
123 |
157 |
157 |
B |
87 |
117 |
139 |
157 |
C |
69 |
80 |
100 |
100 |
D |
44 |
73 |
80 |
80 |
E |
65 |
65 |
65 |
73 |
|
LPDD※※C系列
尺寸范围:4" ~ 3"
出入口形式:
|
   |
  |
  |
  |
  |
Model |
LPDD100C |
LPDD50C |
LPDD65C |
LPDD80C |
INCHES |
4" |
2" |
2 1/2" |
3" |
ORIFICE |
A |
230 |
164 |
164 |
207 |
B |
130 |
116 |
116 |
125 |
C |
290 |
200 |
200 |
249 |
D |
- |
- |
- |
- |
E |
103 |
73 |
73 |
73 |
|
|
|